臭氧催化氧化裝置
催化氧化反應器組成
臭氧催化氧化設備的工藝構造包括臭氧發生器、臭氧反應器、空氣過濾器和控制系統等部件。這些部件的協同作用可以有效地凈化污水,保障人們的健康和生活質量。

反應過程
臭氧催化氧化反應過程中,通過臭氧發生器將氧氣瓶的氧氣轉換成臭氧,通過臭氧濃度檢測器及氣體流量計確定反應時臭氧的濃度及流量。原水通過進水泵由反應塔底部進入,臭氧從反應塔底部進入,隨后進水及臭氧分別通過反應塔內的催化劑,臭氧在催化劑下轉化成羥基自由基,通過羥基自由基去除水中難降解有機物,降低水中COD,隨后出水及未反應的臭氧從反應塔頂部排出。

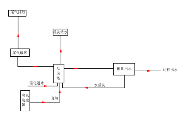
臭氧催化氧化裝置流程
廢水由催化進水池輸送到臭氧催化氧化塔(池),同時將臭氧發生器產生的臭氧通入催化氧化塔(池),廢水中難降解有機物在均相和非均相催化劑作用下被氧化分解。臭氧催化氧化塔(池)頂部連接有尾氣破壞器,系統產生的尾氣經尾氣破壞器加熱、催化分解后排放。

工藝流程圖

臭氧催化氧化裝置 2023-08-29 本文被閱讀 1528 次









